Tesla M3/Y Heat Pump System Hacking
Tesla M3/Y Heat Pump System Hacking
I have already seen that there were attempts to reverse engineer the heat pump system on the forum (seemingly successful, but this is not certain). Most likely, that guy is unlikely to share the nuances.
Therefore, I suggest that we unite and pick apart this miracle of technology. In particular, I am adressing to mr. Daveturpin, who assembles his VW E-Bug.
I will also listen to comments and recommendations from those who really know their way around climate control technology.
Therefore, I suggest that we unite and pick apart this miracle of technology. In particular, I am adressing to mr. Daveturpin, who assembles his VW E-Bug.
I will also listen to comments and recommendations from those who really know their way around climate control technology.
- tom91
- Posts: 2962
- Joined: Fri Mar 01, 2019 9:15 pm
- Location: Bicester, Oxfordshire
- Has thanked: 328 times
- Been thanked: 847 times
Re: Tesla Heat Pump System Hacking
You mean the work this guy did?
https://github.com/Wim426F/Superman-Firmware
He only has seems to taken his hardware away from being public. Cant really blame him as its a massive project to undertake.
The heatpump itself, the compressor is CAN. The rest of the sensors and actuators on the super manifold and such are all Analogue or direct controlled.
https://github.com/Wim426F/Superman-Firmware
He only has seems to taken his hardware away from being public. Cant really blame him as its a massive project to undertake.
The heatpump itself, the compressor is CAN. The rest of the sensors and actuators on the super manifold and such are all Analogue or direct controlled.
Re: Tesla Heat Pump System Hacking
Yestom91 wrote: ↑Tue Jun 03, 2025 8:15 am You mean the work this guy did?
https://github.com/Wim426F/Superman-Firmware
I am sure that it will not be difficult to run the compressor. The main difficulty is in the freon temperature/pressure sensors. That is, to adequately assess their operating range, so that the compressor does not accidentally blow up, etc.
- tom91
- Posts: 2962
- Joined: Fri Mar 01, 2019 9:15 pm
- Location: Bicester, Oxfordshire
- Has thanked: 328 times
- Been thanked: 847 times
Re: Tesla Heat Pump System Hacking
Not really they are just off the shelf analogue sensors, which Wim426F has done the mapping in his software already.
The hardest part is the control logic of the system, there are so many valves both coolant and refrigerant based ones. Which if you switch them wrong you will create issues. Defining a strategy to do what when will take ALOT of effort to make it work half as good as the OEM setup.
The AC pump will have its own internal safety features, mechanical and sensor/power based ones to keep from breaking itself or the OEM system.
Re: Tesla Heat Pump System Hacking
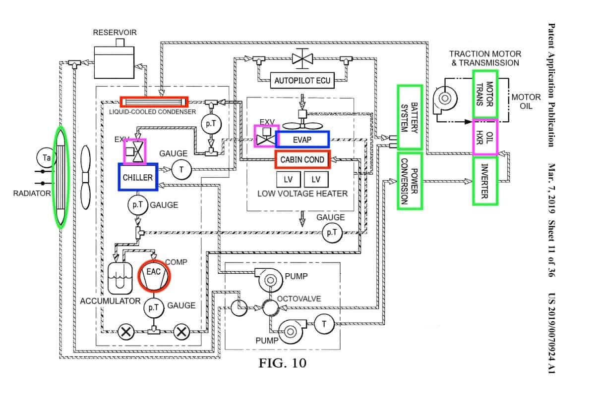
First, I will show the main operating modes of the system.
Component introduction Compressor as a heater Water cooled cooling Ambient air source heating Battery system drive train energy recovery
Component introduction Compressor as a heater Water cooled cooling Ambient air source heating Battery system drive train energy recovery
- tom91
- Posts: 2962
- Joined: Fri Mar 01, 2019 9:15 pm
- Location: Bicester, Oxfordshire
- Has thanked: 328 times
- Been thanked: 847 times
Re: Tesla Heat Pump System Hacking
Sure but that is the patent diagram.
This your source? https://aircondlounge.com/how-tesla-heat-pump-works/
This your source? https://aircondlounge.com/how-tesla-heat-pump-works/
Re: Tesla Heat Pump System Hacking
Yestom91 wrote: ↑Tue Jun 03, 2025 5:57 pm This your source? https://aircondlounge.com/how-tesla-heat-pump-works/
A little googling revealed that EXV control is fairly simple, but it need to figure out how much to open the valve. As I understand, the amount of passage is calculated based on feedback from the pressure sensor.
- tom91
- Posts: 2962
- Joined: Fri Mar 01, 2019 9:15 pm
- Location: Bicester, Oxfordshire
- Has thanked: 328 times
- Been thanked: 847 times
Re: Tesla Heat Pump System Hacking
EXVs are steppers, 4 pole I believe.
Correct you are looking to hit delta P's across the EXVs with various targets based on cooling demands. Which ofcourse depends on the target temperatures of the Heat exchangers, cabin evaporators or condensors.
Re: Tesla Heat Pump System Hacking
In principle in the extreme case for summer you can just manually set EXVs LCC, Chiller and Evaporator to some average value and go for a ride. Yes, I understand that this is a redneck style 
I bought this system only because no one except Tesla has yet been able to make such a compact thermal system. I like minimalism and when there are a minimum of hoses.
I bought this system only because no one except Tesla has yet been able to make such a compact thermal system. I like minimalism and when there are a minimum of hoses.
Re: Tesla M3/Y Heat Pump System Hacking
After another googling and studying the Wim Boone's controller, I got some valuable information.
For water pumps, he uses bldc drivers with integrated FETs MCF8316 series with the peak current up to 8A, which seems insufficient if compared with what the professor claims (15A peak for each pump at max 6000 rpm)
Tesla uses drivers with external FETs, and apparently this is done for a reason. I know it's in the old VCFRONT from M3, but most likely they didn't change anything in further versions.
It's understand that a driver with integrated FETs looks more elegant and I like this solution more, but it's unknown how long they will handle the pumps.
Most likely I'll have to buy VCFRONT from fresh M3/Y, tear down it and then reassemble on a custom circuit board taking only what is responsible for the heat pump controls
For water pumps, he uses bldc drivers with integrated FETs MCF8316 series with the peak current up to 8A, which seems insufficient if compared with what the professor claims (15A peak for each pump at max 6000 rpm)
Tesla uses drivers with external FETs, and apparently this is done for a reason. I know it's in the old VCFRONT from M3, but most likely they didn't change anything in further versions.
It's understand that a driver with integrated FETs looks more elegant and I like this solution more, but it's unknown how long they will handle the pumps.
Most likely I'll have to buy VCFRONT from fresh M3/Y, tear down it and then reassemble on a custom circuit board taking only what is responsible for the heat pump controls
- tom91
- Posts: 2962
- Joined: Fri Mar 01, 2019 9:15 pm
- Location: Bicester, Oxfordshire
- Has thanked: 328 times
- Been thanked: 847 times
Re: Tesla M3/Y Heat Pump System Hacking
You can always cobble together something like a VSEC or other hobby bldc controllers to run the pumps. Those TI chips do look mighty fancy though and would yield alot finer control.
Key thing to make sure in the repurposing is to ensure you do not end up with alot higher flow restrictions compared to a tesla setup. Also the radiator sizing will be key to this setup to be able to reject the heat from doing cabin AC.
Key thing to make sure in the repurposing is to ensure you do not end up with alot higher flow restrictions compared to a tesla setup. Also the radiator sizing will be key to this setup to be able to reject the heat from doing cabin AC.
Re: Tesla M3/Y Heat Pump System Hacking
The plan is to use as many components from M3/Y as possible: the radiator and hoses to it, possibly VCFRONT, to get the control as is. The only non-original parts are the condenser and cabin evaporator.
- tom91
- Posts: 2962
- Joined: Fri Mar 01, 2019 9:15 pm
- Location: Bicester, Oxfordshire
- Has thanked: 328 times
- Been thanked: 847 times
Re: Tesla M3/Y Heat Pump System Hacking
What are you looking to use as condensor, one from an EV? As that will be alot more pressure then an Evaporator.
Re: Tesla M3/Y Heat Pump System Hacking
An evaporator from GMC cars. It's designed as a two-section one, like Tesla's, only smaller.
I don’t have the opportunity to make a dual-zone climate control, so I don’t need one as huge as in Tesla.
- tom91
- Posts: 2962
- Joined: Fri Mar 01, 2019 9:15 pm
- Location: Bicester, Oxfordshire
- Has thanked: 328 times
- Been thanked: 847 times
Re: Tesla M3/Y Heat Pump System Hacking
I do not know if I would trust an evaporator to run as an condensor.
R134a pressure loop
https://www.hvacbrain.com/blog/examinin ... -pressure/
Re: Tesla M3/Y Heat Pump System Hacking
What's the danger? Will it burst? By the way, I found almost brand new VCFRONT from 2023 MY for $100. Maybe I'll take a chance and buy it.
- tom91
- Posts: 2962
- Joined: Fri Mar 01, 2019 9:15 pm
- Location: Bicester, Oxfordshire
- Has thanked: 328 times
- Been thanked: 847 times
Re: Tesla M3/Y Heat Pump System Hacking
Explode as its a gas, it will rupture and shred the lot and send it flying. Strongly not suggested to risk. Note the running pressure of the condensor is atleast roughly 5x that of the condensor. I am looking for more detailed numbers at the minute.
Note how the TXV/expansion valve drop the pressure across it before it gets to the evaporator.
Re: Tesla M3/Y Heat Pump System Hacking
I think there is no point in making a custom controller when everything works on its own. But I'll play with the can for a while.
- dimonlipko
- Posts: 47
- Joined: Thu Apr 02, 2020 9:28 pm
- Location: Ukraine, Kiev
- Has thanked: 7 times
- Been thanked: 11 times
- Contact:
Re: Tesla M3/Y Heat Pump System Hacking
Good progress! Write me in TG (@DimaLipko), I can't found you there, I can help you with CAN.
-
arber333
- Posts: 3795
- Joined: Mon Dec 24, 2018 1:37 pm
- Location: Slovenia
- Has thanked: 166 times
- Been thanked: 411 times
- Contact:
Re: Tesla M3/Y Heat Pump System Hacking
Hm... could we use VW Golf-E cabin condenser because of course VW did not f.. around and built dual piping for heating....tom91 wrote: ↑Thu Jun 05, 2025 4:37 pm Explode as its a gas, it will rupture and shred the lot and send it flying. Strongly not suggested to risk. Note the running pressure of the condensor is atleast roughly 5x that of the condensor. I am looking for more detailed numbers at the minute.
Note how the TXV/expansion valve drop the pressure across it before it gets to the evaporator.
https://static.nhtsa.gov/odi/tsbs/2016/ ... 1-9999.pdf
EDIT
I see there is also a heat exchanger for gas - coolant transfer. You could use that to directly heatup the coolant in the cabin and bypass evaporator for up to something temperature... This way outside condenser will make evaporation and inside cabin coolant heat exchanger will heat up the room...
Complicated yes, but not insurmountable since all cars use interior heater matrix. So we put exchanger and solenoids on the outside...
- tom91
- Posts: 2962
- Joined: Fri Mar 01, 2019 9:15 pm
- Location: Bicester, Oxfordshire
- Has thanked: 328 times
- Been thanked: 847 times
Re: Tesla M3/Y Heat Pump System Hacking
You can use any cabin condensor, just check what the original pressures in the hvac system were. luckily trend been to higher and higher gas pressures with the newer refrigerants. So just pick the right refrigerant for everything, probably driven by the compressor you are using.
-
jrbe
- Posts: 766
- Joined: Mon Jul 03, 2023 3:17 pm
- Location: CT, central shoreline, USA
- Has thanked: 360 times
- Been thanked: 249 times
Re: Tesla M3/Y Heat Pump System Hacking
If its a heat pump vehicle the condenser / evaporator swap roles flipping between heating and cooling, so both can handle the full pressures their system is rated for.arber333 wrote: ↑Sun Feb 08, 2026 4:13 pm Hm... could we use VW Golf-E cabin condenser because of course VW did not f.. around and built dual piping for heating....
https://static.nhtsa.gov/odi/tsbs/2016/ ... 1-9999.pdf